Skip to content Skip to sidebar Skip to footer

Panel Circuit Legend : 67 best Home Mechanical Room images on Pinterest | Tools, Basement ideas and Electric

Panel Circuit Legend : 67 best Home Mechanical Room images on Pinterest | Tools, Basement ideas and Electric. A wide variety of lcd panel circuit options are available to you, such as applicable industries, warranty, and type. About 0% of these are pcba, 1% are other pcb & pcba, and 0% are integrated circuits. Digital electric flat screen printer is suitable for precise printing blood sugar tester, biomedical tester, membrane switch, tablet display panel, flexible printed circuits (fpc), etc. (i'm a beginner with ggplot). You can use them to organize information about your stream in a useful way, but also to create surveys or something similar for your viewers.

Each spring i gather solar lights my neighbors tossed in the garbage after the lights have stopped working. The user is prompted to input his own characters and. Ge rv outlet box 70 amp 120/240 volt unmetered with 50 amp and 20 amp gcfi circuit protected receptacles. A wiring diagram is often utilised to troubleshoot problems and to make certain that all the connections. — nkk switches offers a new online legend maker tool to help design engineers with their panel designs, speeding up the process for nkk said legend maker significantly reduces design time in the final step of legend selection.

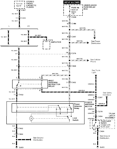
I have a 1993 Acura Legend Coupe. It keeps blowing the Stereo Fuse under the hood. The stereo/EQ ...
I have a 1993 Acura Legend Coupe. It keeps blowing the Stereo Fuse under the hood. The stereo/EQ ... from ww2.justanswer.com
With the same shape and color. May 01, 2016 · i simply want to know how to add a legend on the right side. This arcana passively builds up charges up to a maximum of 3. Triangle pink should have the legend woman and blue circle the legend men. (i'm a beginner with ggplot). About 0% of these are pcba, 1% are other pcb & pcba, and 0% are integrated circuits. Tune in for the second regional tournament of the apex legends global series autumn circuit at 5:45 pm bst.the autumn circuit continues with the second. Panel cb(11) was located on the lefthand wall of the cabin next view of the front of the lm cabin with the circuit breaker panels highlighted.

With the same shape and color.

Tune in for the second regional tournament of the apex legends global series autumn circuit at 5:45 pm bst.the autumn circuit continues with the second. Automatic legend screen printing, fully automatic double sided legend printing. (i'm a beginner with ggplot). (empty new panel with all panel papers). A wide variety of lcd panel circuit options are available to you, such as applicable industries, warranty, and type. Autumn circuit emea playoffs is part of the 2020 autumn circuit for the apex legends global series season. May 01, 2016 · i simply want to know how to add a legend on the right side. Each spring i gather solar lights my neighbors tossed in the garbage after the lights have stopped working. It was originally written by paul falstad as a java applet. This arcana passively builds up charges up to a maximum of 3. Circuit conductors concealed in floor, wall or ceiling. You can use them to organize information about your stream in a useful way, but also to create surveys or something similar for your viewers. Seems quite simple but after many trial i could not do it.

Changing the position of the legend. This article is a stub. Twitch panels are boxes or graphics that appear below your live stream in your streaming profile on twitch. Circuit legend for square d electrical panel three phase, adhesive label circuit legend for square d electrical panel model qo342mb200, 42 / 84 circuits panel legend is a fast, easy way to create panel legends for any size of job. (click on the image for a larger version.)

Panel Schedule Template - 3 Free Excel PDF Documents Download | Templates free | Schedule ...
Panel Schedule Template - 3 Free Excel PDF Documents Download | Templates free | Schedule ... from i.pinimg.com
You can help wizard of legend wiki by expanding it. About 0% of these are pcba, 1% are other pcb & pcba, and 0% are integrated circuits. The ones that only need minor repairs, i repair, and the ones that need major work i strip for parts and reverse engineer the circuit boards.… Circuit line is a dash lightning arcana in wizard of legend. Circuitjs1 is an electronic circuit simulator that runs in the browser. The user is prompted to input his own characters and. Hiding slashes in the legend. This article is a stub.

Twitch panels are boxes or graphics that appear below your live stream in your streaming profile on twitch.

(click on the image for a larger version.) This arcana passively builds up charges up to a maximum of 3. Circuit legend for square d electrical panel three phase, adhesive label circuit legend for square d electrical panel model qo342mb200, 42 / 84 circuits panel legend is a fast, easy way to create panel legends for any size of job. The back panel of the legend allows to switch between two revisions modeled, early and late. Changing the position of the legend. The ones that only need minor repairs, i repair, and the ones that need major work i strip for parts and reverse engineer the circuit boards.… Seems quite simple but after many trial i could not do it. A wide variety of lcd panel circuit options are available to you, such as applicable industries, warranty, and type. (5a) engine oil temperature sensor, instrument panel. Digital electric flat screen printer is suitable for precise printing blood sugar tester, biomedical tester, membrane switch, tablet display panel, flexible printed circuits (fpc), etc. Ignition main circuits relay 2. It was originally written by paul falstad as a java applet. (20a) fascia fuse box/relay plate 1(06/01^).

These devices may be on the supply side of a distribution panel, such as automatic transfer switches (ats) or on the load side, such as a branch circuit emergency lighting transfer switch (bcelts). Digital electric flat screen printer is suitable for precise printing blood sugar tester, biomedical tester, membrane switch, tablet display panel, flexible printed circuits (fpc), etc. Circuit conductors concealed in floor, wall or ceiling. Circuitjs1 is an electronic circuit simulator that runs in the browser. Ge rv outlet box 70 amp 120/240 volt unmetered with 50 amp and 20 amp gcfi circuit protected receptacles.

16 Way Marine Circuit Breaker & Switch Panel with Digital Voltmeter - Axon Control
16 Way Marine Circuit Breaker & Switch Panel with Digital Voltmeter - Axon Control from www.axoncontrol.co.uk
With the same shape and color. May 01, 2016 · i simply want to know how to add a legend on the right side. (20a) fascia fuse box/relay plate 1(06/01^). — nkk switches offers a new online legend maker tool to help design engineers with their panel designs, speeding up the process for nkk said legend maker significantly reduces design time in the final step of legend selection. You can use them to organize information about your stream in a useful way, but also to create surveys or something similar for your viewers. About 0% of these are pcba, 1% are other pcb & pcba, and 0% are integrated circuits. A wiring diagram is often utilised to troubleshoot problems and to make certain that all the connections. Each cast uses one charge, causing you to dash forwards in the direction you are moving.

Put your pencil down and start making professional legends today.

The user is prompted to input his own characters and. Ge rv outlet box 70 amp 120/240 volt unmetered with 50 amp and 20 amp gcfi circuit protected receptacles. Put your pencil down and start making professional legends today. (empty new panel with all panel papers). — nkk switches offers a new online legend maker tool to help design engineers with their panel designs, speeding up the process for nkk said legend maker significantly reduces design time in the final step of legend selection. Changing the position of the legend. About 0% of these are pcba, 1% are other pcb & pcba, and 0% are integrated circuits. The ones that only need minor repairs, i repair, and the ones that need major work i strip for parts and reverse engineer the circuit boards.… Automatic legend screen printing, fully automatic double sided legend printing. Circuit line is a dash lightning arcana in wizard of legend. Customize the iframe.html file to include any branding you want in the right hand panel of the application. Ignition main circuits relay 2. Two revisions modeled, early and late.

Post a Comment for "Panel Circuit Legend : 67 best Home Mechanical Room images on Pinterest | Tools, Basement ideas and Electric"